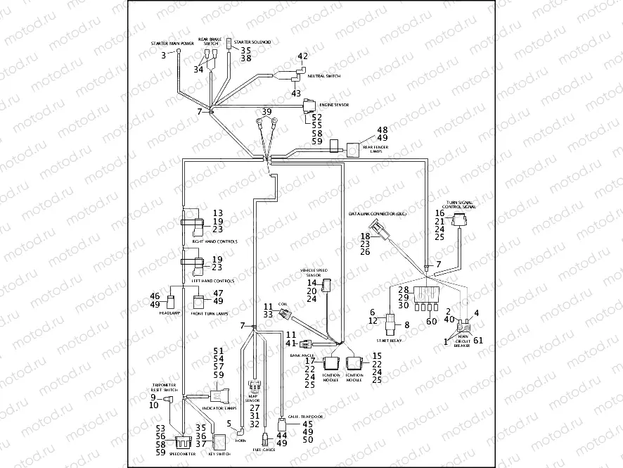
WIRING HARNESS - FXDWG (2 OF 2)

WIRING HARNESS - FXDWG (2 OF 2)
0
MAIN WIRING HARNESS (continued)
32
72231-98
SECONDARY LOCK, 3 WAY
33
72280-95
CONNECTOR, 3 WAY, TPS
34
72290-94
TERMINAL, .25 OF, INSULATED
35
72291-94
TERMINAL, 56 SERIES, 14-16GA
36
72292-94
TERMINAL, 56 SERIES, 12 GA
37
72293-94
CONNECTOR, 3 CAV, 56 SERIES
38
72295-94
HOUSING, .187 TERM
39
TERMINAL, ring type, 5/16 inch star
40
72366-95
HEAT SHRINK TUBE, .354, YELLOW
41
72399-98
CONNECTOR, 3 WAY P2S
42
72405-98BK
PUSH-ON WIRE ASSY, RIGHT ANGLE
43
TERMINAL (tan)
44
73102-96BK
TAB HOUSING, 2-POSITION
45
73103-96BK
TAB HOUSING, 3-POSITION
46
73104-96BK
TAB HOUSING, 4-POSITION
47
73106-96BK
TAB HOUSING, 6-POSITION, SINGL
48
73108-96BK
TAB HOUSING, 8-POSITION
49
73190-96
TAB TERMINAL, 20-16 GA
50
73198-96
CONNECTOR, ANCHOR
51
74108-98BK
PIN HOUSING, 8-WAY, BLACK
52
74118-98BK
SOCKET HOUSING, BLACK, 8 WAY
53
74119-98BK
SOCKET HOUSING, BLACK, 12-WAY
54
74148-98
SECONDARY LOCK, 8-WAY PIN
55
74158-98
SOCKET SECONDARY LOCK, 8 WAY
56
74159-98
SOCKET LOCK, 12-WAY
57
74190-98
PIN TERMINAL
58
74191-98
SOCKET, TERMINAL
59
74195-98
SEAL PIN
60
72347-94
Fusible (15A)
61
74599-77C
FUSE,30AMP

Узлы для